导热油炉-热水蒸汽锅炉-燃气锅炉-天然气锅炉制造专家—开云·体育【集团官网】

咨询热线: 0394-6792297
32年精工制造  21年出口经验一家专注于锅炉与容器的企业!

热门关键字:

您的位置: 银晨锅炉 > 新闻资讯 > 锅炉知识

燃气锅炉供热系统中水泵的运行方式

返回列表 来源:银晨锅炉 发布日期:2019-08-26 10:45
 
一、燃气锅炉系统的组成
 
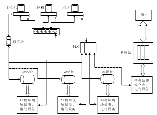
  该燃气锅炉供热系统主要由三台冷凝燃气锅炉、热换站和监控室组成。采用PLC为核心控制器,结合工业以太网技术、MODBUS总线技术、变频调速及PID技术,将现场所有设备构成一个分布式的控制体。通过对下位机软件编程和上位机监控界面的组态,实现对三台燃气锅炉及换热站的实时监控,从而保证整个供热系统能够自动稳定的运行。系统组成示意图如图1所示。
 
  图1:供热系统组成结构图
供热系统组成结构图
 
  信号采集装置主要有温度计、压力表、流量计、燃气泄露声光报警器、水位计等;执行机构主要有风机、变频器、广一管道泵、阀门等。以PLC作为控制器,读取现场仪表的温度、流量、压力等信号,以及一些开关量信号;根据联锁关系控制阀门的开关,电机的启停、运转频率等。采用变频调速技术对循环泵、补水泵进行控制,使管道内水压保持恒定。在上位机上使用组态王软件构建可视化的操作界面。用户通过换热站与供热站进行热量交换。
 
  PLC上扩展有以太网通讯模块,采用以太网实现西门子PLC和上位机的通讯,并通过交换机与三台上位机(PC机)通讯。通过研华的通讯模块实现上位机与燃汽锅炉本体进行通讯,实时监测锅炉内部的温度、流量、压力等数据,并进行炉温上下限、水垢指标等参数的控制。上位机监控系统采用组态王软件进行设计,监控系统具有实时数据监测、执行设备控制、历史数据记录查询、曲线显示、报表查询和报警等功能,能够监控系统运行的所有数据。
 
  二、供热系统水循环原理
 
  整个供热系统是通过水的循环把热源输送到热用户(用热场所)。供热系统可以分为两个子系统,一是从锅炉房到换热站的高温水循环系统,热水所走管道网络通常只到换热站,不直接对用户供暖,称为一次管网;二是从换热站到用户家中采暖设施的低温水循环系统,热水管道直接与热用户连接,称为二次管网。
 
  自来水厂的水预先存入水箱,一部分水经过软化、除氧进入锅炉的一次水循环,另一部分水进入用户的二次管网。软化可以去除原水中的钙、镁离子以及导致锅炉长垢的元素,软化水可使锅炉免受水垢的侵害。除氧就是除去给水中的溶解氧和其它腐蚀性气体,减轻给水系统和部件的腐蚀。系统运行过程中要按照需要对一次管网和二次管网进行补水,以补充锅炉和用户的水损耗。一次管网的水经过锅炉加热后通过热换站与二次管网的水进行热量交换,热量就由供热站传递到了用户那里。换热站热水一侧是锅炉的水循环回路,锅炉热水通过广一管道泵把热水送入换热站,经热量交换后从换热器出来回到锅炉,这是一个回路。换热器冷水一侧是用户的水的循环回路是,用户的冷水从暖气片出来进入换热站吸热,温度升高后再经过二次网循环泵打到管线进入用户暖气片。

锅炉知识

全国服务热线

0394-6792297